Accessibility links

Breaking News

NASA Instrument Detecting Large Methane Emissions from Space


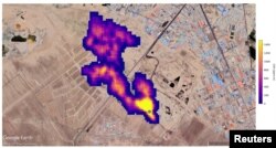
Imaging of 12 plumes of methane east of Hazar, Turkmenistan, captured by NASA's orbital imaging spectrometer. (Google Earth/Landsat/Copernicus/NASA/JPL-Caltech/Handout via REUTERS )
Imaging of 12 plumes of methane east of Hazar, Turkmenistan, captured by NASA's orbital imaging spectrometer. (Google Earth/Landsat/Copernicus/NASA/JPL-Caltech/Handout via REUTERS )
NASA Instrument Detecting Large Methane Emissions from Space
please wait

No media source currently available

0:00 0:04:09 0:00

A NASA space instrument designed to study dust in the atmosphere and its effects on climate change is also detecting worldwide emissions of methane, a powerful greenhouse gas.

The device is called an imaging spectrometer. It has identified more than 50 methane "super-emitters" in Central Asia, the Middle East, and the Southwestern United States, the space agency said recently. The newly measured methane hotspots include large oil and gas centers and waste dumps.

The spectrometer was put in place on the International Space Station in July. NASA built the instrument mainly to identify the kinds of dust blown into the atmosphere from Earth's deserts and other dry areas.

That study, NASA's Earth Surface Mineral Dust Investigation, or EMIT, will help scientists know if airborne dust in different parts of the world is likely to trap or deflect heat from the sun. This helps them know if the dust has a warming or cooling effect on the planet.

Imaging of a methane plume at least 3 miles (4.8 km) long rising from a major landfill, where methane is a byproduct of decomposition, south of Tehran, Iran, captured by NASA's orbital imaging spectrometer, is overlaid on a satellite photo in this handout image released October 25, 2022. (Google Earth/Maxar/NASA/JPL-Caltech/Handout via REUTERS)
Imaging of a methane plume at least 3 miles (4.8 km) long rising from a major landfill, where methane is a byproduct of decomposition, south of Tehran, Iran, captured by NASA's orbital imaging spectrometer, is overlaid on a satellite photo in this handout image released October 25, 2022. (Google Earth/Maxar/NASA/JPL-Caltech/Handout via REUTERS)

It turns out that methane absorbs infrared light in a special way that EMIT’s spectrometer can easily detect, scientists at NASA's Jet Propulsion Laboratory (JPL) near Los Angeles said.

From the space station, EMIT can study large areas many kilometers wide while also centering on small areas the size of a football field.

"Some of the plumes EMIT detected are among the largest ever seen - unlike anything that has ever been observed from space," said Andrew Thorpe, a JPL research technologist leading the methane studies.

New images of methane super-emitters shown by JPL included a group of 12 plumes from oil and gas structures in Turkmenistan. Some plumes were more than 32 kilometers wide.

Four images captured by an infrared spectrometer during aerial survey by NASA's Jet Propulsion Laboratory on Sept. 30, 2017 and Oct. 3, 2017 show plumes of methane escaping from Republic Services' Forward Landfill in Manteca, California. (NASA via REUTERS)
Four images captured by an infrared spectrometer during aerial survey by NASA's Jet Propulsion Laboratory on Sept. 30, 2017 and Oct. 3, 2017 show plumes of methane escaping from Republic Services' Forward Landfill in Manteca, California. (NASA via REUTERS)

Scientists estimate the Turkmenistan plumes all together emit methane at a rate of 50,400 kilograms per hour. This is close to the top emission rate from the 2015 Aliso Canyon gas field accident near Los Angeles. That event was one of the largest accidental methane releases in U.S. history.

Two other large emitters were an oilfield in New Mexico, and a waste-processing center in Iran, emitting nearly 29,000 kilograms of methane per hour combined. JPL officials said neither were previously known to scientists.

EMIT, one of 25 Earth science instruments in orbit, might be able to find hundreds of methane super-emitters before its year-long mission ends, NASA said.

I’m Andrew Smith.

Steve Gorman reported this story for the Associated Press. Andrew Smith adapted it for VOA Learning English.

________________________________________________

Words in This Story

detect -v. to find or discover something, often by using a piece of equipment

emissions -n. gases released into the atmosphere

deflect -v. to make something move in a different direction by blocking or hitting it

absorb -v. to take in or soak up something, such as energy, light, water, and the like

plume -n. a large amount of smoke, dust, snow, or other airborne material that forms an extended shape like a cloud

________________________________________________________________________

We want to hear from you.

We have a new comment system. Here is how it works:

  1. Write your comment in the box.
  2. Under the box, you can see four images for social media accounts. They are for Disqus, Facebook, Twitter and Google.
  3. Click on one image and a box appears. Enter the login for your social media account. Or you may create one on the Disqus system. It is the blue circle with “D” on it. It is free.

Each time you return to comment on the Learning English site, you can use your account and see your comments and replies to them. Our comment policy is here.

Forum

XS
SM
MD
LG